Главная
»
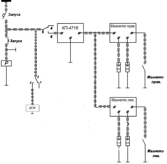
Модуль запуска двигателя
12. Системы запуска двигателей